With the 3 wires I'm thinking that it has a low beam and high beam. I'm wondering if they are switching the ground wire (brown) to turn it on and off. The green or white wire will be powered depending how much light you want. Powering both may draw too much amps. Any instructions with it?
Hi, @Travis_R
Perhaps it is me, but what I am seeing on my device is hard to understand;
View attachment 1936373
Is there a way not to have special characters in your posts?
All the best,
Peter
I thought Steve shared my link on how to wire this already?I’m at my wit’s end! How do I wire this thing?
I’ve blownpacks of
[emoji[emoji6
]
[emoji6
]] amp fuses trying to wire this light!
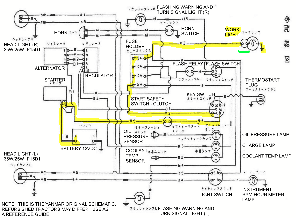
And the YM2610 basically has the same schematic. I had translated it into English.
View attachment 1937949
Cap off the green wire. Only use HIGH.Coming off the plow light, there’s a White wire, a Green wire, and a Brown wire.
The Brown wire is a ground.
The White wire is high beam.
The Green wire is low beam.
With the light mounted to the fender, the Brown wire grounded, and the White wire running to a 12v wire on the tractor (with the key on), the light is staying on, regardless if the switch on the light is on or off.

]
[emoji6
]][emoji6
][emoji[emoji6
]
[emoji6
]]
[emoji[emoji6
]
[emoji6
]]" data-quote="grsthegreat" data-source="post: 0"
class="bbCodeBlock bbCodeBlock--expandable bbCodeBlock--quote js-expandWatch">
Cap off the green wire. Only use HIGH.
Is the switch in the shell wired to the light wires to the bulb?
Regardless of the wire color, do you have a volt meter?I agree. Green wires are usually ground.
The Brown wire (ground) is going to the on/off switch on the plow light.
Post the make and model of that light.
Right now we must guess. The red backing on the sealed beam on my Massey Ferguson 135 has a purpose. There is also a small clear bulb behind the sealed beam. When it's on it shines through the red lens for road driving.
The switch should be on-off-on/ 3-way switch to turn on either the red lens, off, or clear work light.
The ground is just that, ground, not switched, and is green.
Regardless of the wire color, do you have a volt meter?
We can sleuth the hot to run to the switch. Then the switch to the bulb. The ground then goes to the OTHER side of the bulb. Then run the ground to the chassis. That should be it.
View attachment 1937991