Drill Press electrical question...

/ Drill Press electrical question... #21  
Dullpain,

THANKS for that simple ilucid illustration and explanation on how to. I knew that you could, but have never understood the principles behind it. Until now. Thanks.

Here in Poland we have 3 phase coming into almost every house. They use it for water pumps and other things. In my main panel box I have 3 phase 380 volt. 220 volt 50 hz x 3. But I have always been curious about 3 phase in the States and now I understand more. Thanks again.

Mike
 
/ Drill Press electrical question...
  • Thread Starter
#22  
Hi Y'all!

Ok, I'm back, hope I didn't scare anybody into thinkin' that I blew myself up. Y'all been busy talkin' about this 3 phase stuff, which again, is way over my head. Since my last post I did some searching locally, found a company that deals is static converters. Kinda funny though, with my motor only being a 3/4 HP the guy said he would have to make one for me and have it done by tomorrow (the 14th). Apparently they start out at 3 HP for their converters. Anyways I called and he said he was busy all day and that it would be the next day, well, a little while later he calls me up and ask if I could meet him at a local grocery store here and I'm like, I'll be right there. So I met the guy, he gives me the static converter, tells me how to hook it up, and I give him $65. I don't know about y'all but parking lot transactions always make me feel awkward. I haven't hooked it up yet but will this weekend. But basically in a nut shell, he said to hook the single phase 220v into the top two "slots", run the ground with a screw, and then connect the switch wires to the bottom three "slots" of the converter.

And I will get the info on the switch and stuff. And it's a Buffalo Forge drillpress out of Buffalo NY.

And I'll have to think about letting go of the filer, I'd kinda like to try it out first since I've never operated one before. But let the guy know that I may let it go down the road.

And I think I'm gonna have to read up on 3 phase stuff, so I can understand and carry on a conversation with y'all. About the only phase I know about is my teen age years and all those adults sayin, "it'll pass, it's just a phase, or two, or three"

thanks again! y'all are the best!
Steve
 
/ Drill Press electrical question... #23  
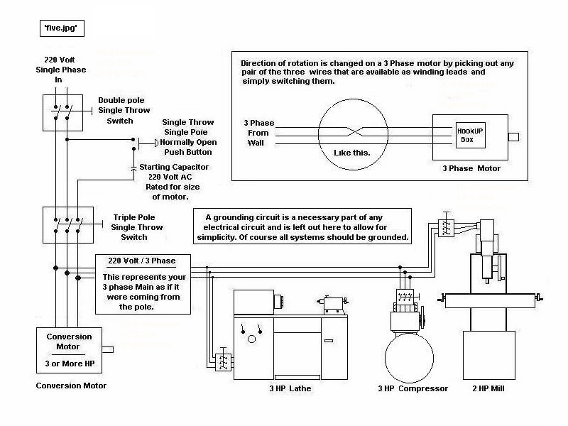
I did not see anyone explain this so if it was I aplogize. Motors need some kind of twisting force to start turning. Generating plants all generate 3ph power. Alternating current with a voltage curve that looks like a Sine wave, going from plus voltage to minus voltage at 60 cycles that 60 times a second. 50 cycles in Europe. To simplify the explaination there are 3 windings in the generator with the Sine waves for each starting 120 degrees apart , When this set of 3 waves ( voltage aside for the moment) is made available at a motor, the magnetic fields created by the windings in the motor create the torque to spind the motor. This is why 3 pase motors are very simple have very high starting torque and can be reversed by switching any two windings. Single phase is created by a transformer on the utility pole one phase to ground. The secondary windings create two waves but they are 180 degrees apart. No starting torque NON. Single phase motors
need some other method of creating starting torque. A third winding disconnected by a centrifical switch after start up or a capacitor etc. So a 3 ph motor cannot run on 220 single phase as it is. However if you can provide a starting twist they will run on 220 1PH. They are various method to do this all already mentioned.
For 3 ph voltage can be almost anything as long as the motoe windings are matched to the supply. 1PH is , as far as I know in the US 110 or 220.
220 wiil run a 208 3ph motor no problem derated a little
 
/ Drill Press electrical question... #24  
dqdave1 said:
3 phase motor will NOT work on single phase.

Yes it will, it just won't start. I run all my 3 phase machines off a three phase motor that I rope start to generate a third leg for the other machines.
 
/ Drill Press electrical question... #25  
yup that works I used a washing machine motor , a vee belt and a timer to start my 3 ph motor. It becomes a rotary converter. The third phase is induced by the motor. I have never been sure of the phase angles but who cares ,it works. It behaves just like a 3 ph supply ,you can reverse motors and all. The only thing is not to use the induced phase for any control voltages like contactor coils etc. I need a spell checker
 
/ Drill Press electrical question... #26  
Good God!!

This is ridiculous. If you really want that old girl to work again (BTW it IS "Buffalo Forge") just trot down to your local Harbor freight and pick up a single phase motor that will bolt to the mounting plate of the existing motor. Take all of that old Square D wiring, the box, plug and plugwire if any and toss them into your PC recycle bin.

You can select a dual voltage single phase motor with an appropriate shaft size to mount the original pulley (IF you can remove it out of the rusted hulk)

Strip the paint and polish up the bare steel to have a fine old tool that can be a source of pride too, if you care.

Sure, you can get the old 3 phase motor to go on house current with your lawn mower rope and at 1/3 of it's rated power, or you can buy a phase converter for more than a new motor would cost and get it going at 2/3 rated hp without the rope too. Heck, get fine and fancy like I do and spend twice or more what a new motor would cost for a variable frequency drive and make it go at full power with a little knob to adjust the speed up and down too. Keep it at full blast and drill little holes and it likely won't overheat..... maybe.

But really, do yourself the favor of going with a single phase motor. If HF is too costly ask around for an old washing machine motor maybe.

How much did the guy pay your wife for hauling that thing away, if you don't mind my asking. :)
 
/ Drill Press electrical question... #27  
I yardsale constantly, seldom buy anything but look around a lot.
I see used but useful electrical motors all the time for $5 to $15 all the way from 1/3 to 3 HP, sometimes with beat-up equipment included (compressors with broken gages etc.) I suggest you store the 3 phase motor for possible future use (or sale) and put on a used motor.
 
/ Drill Press electrical question... #28  
I have been looking for an old Buffalo with a back gear for a long time. The reason is I use hole saws for anything over 1 inch diam. The secret of drilling deep holes with a hole saw is to drill a small relief hole say 1/4 " diam in the kerf area first . This lets the chips drop through when the depth gets deeper than the gullets on the hole saw teeth. Hole saws in metal want to run really slow. My drill press at it's slowest belt speed is way too fast. I have a gear drive for it but then it is too slow for everything else. It one or the other. So My question is Will a MFD drive work on single phase? Have never used on but if it does it would sure solve this problem.
 
/ Drill Press electrical question... #29  
meant VFD
 
/ Drill Press electrical question... #30  
6sunset6 said:
meant VFD

I've seen VFD's for sale that used single phase power, like this one at surplus center Surplus Center Item Detail

You can even use them with a regular induction motor...HOWEVER, the sticking point is this: unless the motor has a fan driven by a separate fixed-speed motor, the motor is susceptible to overheating when running at lower speed. (We use separate forced-ventilation setups on motors at work, up to 5000 hp). Motors intended for VFD's also have windings rated for the higher temperatures.

I gotta agree with hill, though, as far as the original topic...just buy a new single phase motor and be done with it!! Look on the old motor's nameplate for frame size, RPM, and horsepower, then match that up with a new 220 volt single phase motor. Piece of cake.
 
/ Drill Press electrical question... #31  
6sunset6 said:
I have been looking for an old Buffalo with a back gear for a long time. The reason is I use hole saws for anything over 1 inch diam. The secret of drilling deep holes with a hole saw is to drill a small relief hole say 1/4 " diam in the kerf area first . This lets the chips drop through when the depth gets deeper than the gullets on the hole saw teeth. Hole saws in metal want to run really slow. My drill press at it's slowest belt speed is way too fast. I have a gear drive for it but then it is too slow for everything else. It one or the other. So My question is Will a MFD drive work on single phase? Have never used on but if it does it would sure solve this problem.

VFD's are almost all made to control 3 phase motors and only a few relatively low horsepower examples will convert single phase supply to three phase operation.

Something to think about in your case is the use of a direct current (DC) motor with a speed controller. They almost all allow for the full range of speed from zero to the motor rated speed, infinitely variable all the way. There's good torque from bottom speed to top speed as well making a DC system almost ideal for a steel cutting drill press.

A common source of DC motors and controllers for hobbyists is broken or unwanted exercising treadmills. They often have 2 hp motors and a way to turn their speed up and down while plugging into the household current. As a last resort such stuff can be found in eBaY for not much money.
 
/ Drill Press electrical question... #32  
hill said:
VFD's are almost all made to control 3 phase motors and only a few relatively low horsepower examples will convert single phase supply to three phase operation.

The Minarik drives at surplus center handle single phase input and will run either single or 3ph motors according to their website

http://www.minarikdrive.com/catalog/Page35.pdf

But they are sorta expensive and Hill's right, they are only available in 1 hp and smaller sizes. (Though my drill press--17 inch floor-- is only 3/4 hp I believe...so a 1 hp should be plenty of oomph)
 
/ Drill Press electrical question... #33  
Ah that last post is what was looking for. This is a single phase motor I want to run slower. BTW some motors have special shafts like extra long for stepped pulleys and is is hard to find replacements. I had a small mill one time with a 3ph motor I just could not replace , that's when I got into rotary converters. But the VFD sounds just right for my drill press problem. Heat would not be a real problem . I don't think it's ever taken loger that 5 min to drill a hole with a hole saw, even an inch deep.
 
/ Drill Press electrical question... #34  
One of the problems with trotting down to Harbor Freight, besides spending USA dollars on Chinese crap, would be one thing that 3ph motors have that make them superior to single phase. That is being able to reverse directions while at speeds. So if you have a drum switch on your drillpress and the drill breaks thru but hangs up, a flip of the switch and it backs itself right out. Never have seen a single phase motor that can do that more than a couple times without damage.
David from jax
 

Marketplace Items

Freightliner Tender Truck - Adams Tender (A63688)
Freightliner...
Deutz F3L914 3-Cylinder Air-Cooled Diesel Engine - 54 HP - Pump Takeout (A63689)
Deutz F3L914...
HYD OIL, OIL & USED OIL TANKS (A60429)
HYD OIL, OIL &...
John Deere 1025R (A62177)
John Deere 1025R...
EZ-GO Electric Golf Cart (A60462)
EZ-GO Electric...
2016 Ford F-550 4x4 Venturo ET25KXX 2 Ton Crane Service Truck (A61573)
2016 Ford F-550...
 
Top