New garage time!

   / New garage time! #1,401  
So my big panel as it turns out, is 3 phase. So in theory, if i bond L2 and L3 and run split phase, i should have all slots active, but if I want to run any 220, i need to make sure I hit L1 with the DP breaker.

The question is do I bond it above the main breaker or below it? Above would be easier, but that would mean the main breaker must be on to bond L2 and L3.

I bought a new panel for my garage, it's powered by a 20a extension cord. If I hook up power to L1 or L2, it works fine, but if I hook the same phase up to L1 and L2, it trips the breaker. My reason for trying that is I wanted all slots to be active. But that didn't work so I'm only running half slots.

The other question is does this old panel have that same sort of protection built in? I'm going to try it with an extension cord tomorrow.

JBfaYr3.jpg


mDhXNpI.jpg


mL9wwfZ.jpg
I would just use A and C phases and leave B dead. Although you won't be able to fill the panel with breakers, you will have the load more balanced between your two "hots". By connecting the center bus to another you will have the potential to have 2/3 of your load on one of your hots.

You probably already know this - Even if you do connect all three bus bars (without a 3Ø feed), you will still need to have any DP breaker plugged into slots that get power from the two hots coming in. If, for example, you connect A and B to one hot and C to the other as a feed, you can only get 220v when the DP breaker connects to A & C or B & C. Plugging it into A & B puts both poles of the breaker on the same hot.
 
   / New garage time!
  • Thread Starter
#1,402  
Yup, I had already taken that into account. I plan to put 2 inverters on L2 and the 3rd on L3. Each inverter only carries only 3000w, so 9kw per leg. I know if i want dp breakers i have to make sure i hit L1 and not L2 and L3, so placement is going to be relevant.

Got 2 sets of rails up, i want to finish the panel mounting while the weather is fair. That magdrill is really something else. Half inch holes in 15 seconds.

Got the rpi5 and a test run of Solar Assistant running. I'm going to mount it on my inverter wall with a vertical touch screen so I can access things at the plant and not just at my computer.

I do wish SA had a dark mode. It shines like the sun.

IMG_7786.JPG
 
   / New garage time!
  • Thread Starter
#1,405  
So I saw this ryobi ratchet on clearance for $45 at HD, and I thought, why not. Today, I put it to the test.

It put the rubber washers on no problem, but when it came to the nylon nuts, it couldn't cut it. The milwaukee, however, managed to crush my pinky against the rail in a way that I couldn't let go of the trigger. So that was fun.

The milwaukee is $120 without battery. The ryobi is $45 with battery. So if you have a lot of light duty tasks, it's decent enough. And it works as a manual ratchet too.

IMG-7798.jpg
 
   / New garage time!
  • Thread Starter
#1,406  
5 more panels up. 17 of 24 for this array. I want to try and squeeze another 6 panels onto the structure. Magdrill really saved me, but carrying panels up ladders is still a challenge.

IMG-7809.jpg
 
   / New garage time!
  • Thread Starter
#1,407  
This is how I install a solar panel in under 3 minutes.

 
   / New garage time! #1,408  
Looks like you found an editing program!!! I love the fast forward sure makes things move along quickly without getting boring.
 
   / New garage time!
  • Thread Starter
#1,409  
Looks like you found an editing program!!! I love the fast forward sure makes things move along quickly without getting boring.
It's called openshot, very easy to use. I toyed around with a half dozen of them before settling on it.
 
   / New garage time!
  • Thread Starter
#1,410  
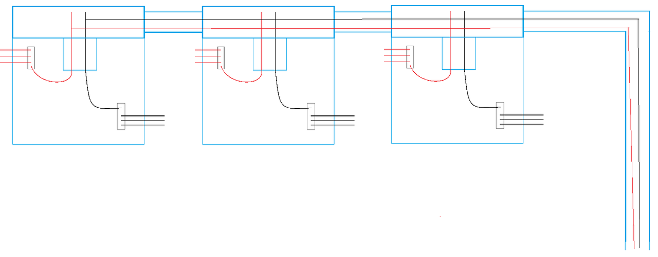
So this is my combiner design. Each 12ga wire will go into the box with a grommet from the solar strings. Then screw into a 4 port bus bar, then a 10ga wire will take the power through the conduit into the house and to the panels. There's 3 sets of 15 panels to power 3 inverters. Each input will have 3 sets of 5 panels. So each combiner box will have 15 panels on it.

image.png
 

Tractor & Equipment Auctions

2014 Gravely 60" Zero Turn mower (A55973)
2014 Gravely 60"...
2007 Pierce Dash Pumper Fire Truck (A55973)
2007 Pierce Dash...
2013 Freightliner M2 106 16ft Stakebody Flatbed Truck with Liftgate (A55852)
2013 Freightliner...
2020 CATERPILLAR 289D3 SKID STEER (A52709)
2020 CATERPILLAR...
500BBL WHEELED FRAC TANK (A58214)
500BBL WHEELED...
LandHonor PTO Skid Steer Attachment (A56857)
LandHonor PTO Skid...
 
Top