Just bought a new 4120 eHydro! And I have a question re: switches and amber strobe

   / Just bought a new 4120 eHydro! And I have a question re: switches and amber strobe
  • Thread Starter
#11  
I think you are not going to like leaving the ROPS down much. I have found that the toplink of my 3pt will hit it in the up position which is annoying and possibly damaging. It is not really that much of a hassle. Takes just a minute, and it's much safer. You're gonna like that 4120, it is ALOT of tractor in a small package.....

You're probably right - we'll see how it goes. But I will have to fold it down to get it inside!

Love the 4000 twenty series - they are a nice, complete, well-rounded, rugged tractor. Can't wait to take delivery. The dealer just called and it's ready early. Looks like delivery on Friday afternoon!!!!!!:D
 
   / Just bought a new 4120 eHydro! And I have a question re: switches and amber strobe #12  
For my strobe setup.... I installed a 12v cigarete style plug on the tractor, and the strobe is mounted on top of a pc of conduit which is then mounted to the rops via a couple big hose clamps. Easy plug and play, so to speak, and is easily removed in couple seconds. Can get you a pic if needed.

Congrats on new green playtoy :D:D
 
   / Just bought a new 4120 eHydro! And I have a question re: switches and amber strobe
  • Thread Starter
#13  
For my strobe setup.... I installed a 12v cigarete style plug on the tractor, and the strobe is mounted on top of a pc of conduit which is then mounted to the rops via a couple big hose clamps. Easy plug and play, so to speak, and is easily removed in couple seconds. Can get you a pic if needed.

Congrats on new green playtoy :D:D

Thanks. I'd love to see a pic if you can post one...
 
   / Just bought a new 4120 eHydro! And I have a question re: switches and amber strobe
  • Thread Starter
#14  
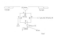
Re: the light relay install - anybody know of a source for a weather-resistant plastic box to mount the relay and terminal strip into? Struck out today at NAPA and VIP.

Does my 4120 have any spare slots in the fuse box from which I can put a 30a fuse and run power throuigh the relay to my light switches? Need to get a service manual......
 
   / Just bought a new 4120 eHydro! And I have a question re: switches and amber strobe #15  
I have had a 4120 for 4 years now and it has been great. As far as leaving the rops down causing a lift interference, it wont if you put the pins back in before folding it down all the way down so that it sticks back at an angle rather than locking it in the down position by inserting the pins after it is all the way down. I also leave mine down all winter so I can fit it into a few standard 7 ft doors on my barn. The rest of the year, I fold it up and attach a home-made canopy that works great for mowing under the hot summer sun, much better than a cab (lower center of gravity, no power robbing AC, free, can be removed in (2) minutes with (4) bolts), no expensive curved windows to worry about breaking in the woods). I made a bracket to attach a single rear facing worklight between the rollbars that I use when operating a rear mounted snowplow. This 4wd tractor, with loaded R1 tires, can really push mountains of snow without the need for tire chains. I have a blockheater which works great for winter starts, and a heavy duty bucket on the 400x loader as my only options. If I had it to do over again, the only thing I would add is telescoping lower links. Changing implements is kind of tough on this tractor due to the tight clearance on the pins and the heavy weight of the tractor compared to my old ford 8n. Since I almost have as many tractors as implements however, I only need to change a few times a year on the 4120.
 
   / Just bought a new 4120 eHydro! And I have a question re: switches and amber strobe #16  
Re: the light relay install - anybody know of a source for a weather-resistant plastic box to mount the relay and terminal strip into? Struck out today at NAPA and VIP.

Does my 4120 have any spare slots in the fuse box from which I can put a 30a fuse and run power throuigh the relay to my light switches? Need to get a service manual......

First, the Bosch style relays from most auto parts stores are weather resistant, and include a mounting tab. Look at this one: 30 Amp Relay, just Google that term for lots of hits about them.

Second, You DO NOT want to pull 30 amps from the factory fuse panel. Run a #10 wire directly from the battery through a 30 amp fuse or circuit breaker. Remember the diagram I posted for you? Here it is again:
 

Attachments

  • relay.jpg
    relay.jpg
    26.9 KB · Views: 298
   / Just bought a new 4120 eHydro! And I have a question re: switches and amber strobe
  • Thread Starter
#17  
First, the Bosch style relays from most auto parts stores are weather resistant, and include a mounting tab. Look at this one: 30 Amp Relay, just Google that term for lots of hits about them.

Second, You DO NOT want to pull 30 amps from the factory fuse panel. Run a #10 wire directly from the battery through a 30 amp fuse or circuit breaker. Remember the diagram I posted for you? Here it is again:

Yes - I remember, but thanks for sending it again. Just wondering if it was possible to utilize the stock fuse box. Probably not a good idea as you said.
 
   / Just bought a new 4120 eHydro! And I have a question re: switches and amber strobe #18  
Yes - I remember, but thanks for sending it again. Just wondering if it was possible to utilize the stock fuse box. Probably not a good idea as you said.

Only use it to feed the coil side of the relay with something that's only hot with the key ON.
 
   / Just bought a new 4120 eHydro! And I have a question re: switches and amber strobe #19  
Only use it to feed the coil side of the relay with something that's only hot with the key ON.

even with low amp loads? I have a fan and possibly a radio to mount on mine.
 
   / Just bought a new 4120 eHydro! And I have a question re: switches and amber strobe
  • Thread Starter
#20  
I have had a 4120 for 4 years now and it has been great. As far as leaving the rops down causing a lift interference, it wont if you put the pins back in before folding it down all the way down so that it sticks back at an angle rather than locking it in the down position by inserting the pins after it is all the way down. I also leave mine down all winter so I can fit it into a few standard 7 ft doors on my barn. The rest of the year, I fold it up and attach a home-made canopy that works great for mowing under the hot summer sun, much better than a cab (lower center of gravity, no power robbing AC, free, can be removed in (2) minutes with (4) bolts), no expensive curved windows to worry about breaking in the woods). I made a bracket to attach a single rear facing worklight between the rollbars that I use when operating a rear mounted snowplow. This 4wd tractor, with loaded R1 tires, can really push mountains of snow without the need for tire chains. I have a blockheater which works great for winter starts, and a heavy duty bucket on the 400x loader as my only options. If I had it to do over again, the only thing I would add is telescoping lower links. Changing implements is kind of tough on this tractor due to the tight clearance on the pins and the heavy weight of the tractor compared to my old ford 8n. Since I almost have as many tractors as implements however, I only need to change a few times a year on the 4120.

Glad to hear it! Yours is set up like mine except I got the R4 tires because I'm running on lawns a lot and also through wet fields where the width is a big plus. I have used R4's (on my 790) in the snow for years - never an issue. I suspect it will be fine with my 4120 with loaded R4's and a 74" blower on the back - that's a LOT of weight!!! I suppose I can run chains if necessary, but hasn't been a problem yet.

Re: telescoping links - This comes as a kit that can be installed anytime - about $300. I use an IMatch hitch, so I won't need them, but it sounds like they may be good for your application.
 

Tractor & Equipment Auctions

2023 Ford F-150 4x4 Crew Cab Pickup Truck (A55788)
2023 Ford F-150...
(APPROX 15) 2" X 6" X 68" TUBING (A54756)
(APPROX 15) 2" X...
2016 Ford F-450 4x4 Ambulance, VIN # 1FDUF4HT3GEC45874 (A54865)
2016 Ford F-450...
(12) 2" X 6" X 41" TUBING (A54756)
(12) 2" X 6" X 41"...
UNUSED LANDHONOR UNIVERSAL ADAPTER PLATES (A54757)
UNUSED LANDHONOR...
BUNDLE OF 6" I BEAMS UP TO 51" (A54756)
BUNDLE OF 6" I...
 
Top