Starter relay fuse keeps blowing

   / Starter relay fuse keeps blowing
  • Thread Starter
#11  
Jim...you are a rock star! Unplugged switch and put in new fuse....cranked right up! Any Idea where I can get a wiring diagram without buying the entire shop manual?

FYI

Just talked to the JD dealer service guy here in Tallahassee....he told me that most people just unplug it and don't replace it. It is made for more extreme cold areas, and I shouldn't have a problem. It did start right up when I cranked it this morning.
 
   / Starter relay fuse keeps blowing #12  
Jim...you are a rock star! Unplugged switch and put in new fuse....cranked right up! Any Idea where I can get a wiring diagram without buying the entire shop manual?

I don't think you can do that, but you can buy the manual on CD off of ebay for much less and just print out the pages you need.
 
   / Starter relay fuse keeps blowing #13  
FYI

Just talked to the JD dealer service guy here in Tallahassee....he told me that most people just unplug it and don't replace it. It is made for more extreme cold areas, and I shouldn't have a problem. It did start right up when I cranked it this morning.

They're known to fail in the shorted position. My understanding is they're for better "emissions"/ fuel efficiency when starting in cold temps, but not really required from a performance or starting aspect.
 
   / Starter relay fuse keeps blowing #14  
Jim...you are a rock star! Unplugged switch and put in new fuse....cranked right up! Any Idea where I can get a wiring diagram without buying the entire shop manual?

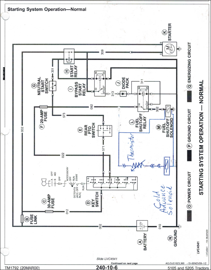
This wiring diagram might be close. This sensor has been causing blown fuses since the mid 90's & I think JD enjoys the revenue that it generates.:drink:
 

Attachments

  • Capture.PNG
    Capture.PNG
    429.8 KB · Views: 1,061
   / Starter relay fuse keeps blowing #15  
tks tass.
It saved my bacon a few times, the first time was with a car that had a worn wire that went over the headliner to a dome light. Put that bulb in the fuse slot and poked and tugged on wires for hours until accidentally bumping the headliner and it flickered. Removed the headliner to find that vibrations had caused a wire to short out. Often wondered what a service shop would have had to charge to find that bared wire.
 
   / Starter relay fuse keeps blowing
  • Thread Starter
#16  
They're known to fail in the shorted position. My understanding is they're for better "emissions"/ fuel efficiency when starting in cold temps, but not really required from a performance or starting aspect.

Curious...ever since I unplugged it, I get white smoke at startup. Never had that before. Do you think it affects timing? It clears up after a couple of minutes.
 
   / Starter relay fuse keeps blowing #17  
I don't understand how but I think I'm correct that the cold start sensor does alter IP timing when engine is cold.
 
   / Starter relay fuse keeps blowing
  • Thread Starter
#18  
That explains the white smoke. I have a ford 6.9 IDI that does the same thing, and I know it is the timing.....thx :)
 
   / Starter relay fuse keeps blowing #19  
I don't understand how but I think I'm correct that the cold start sensor does alter IP timing when engine is cold.

Since the injection system is a common rail electronic one, I think the opening and closing of the injector and changing the amount or length of the fuel injected and also when it is injected is just an electronic signal.

This brief youtube video will help me make my point more understandable
Function of the common rail fuel injection system - YouTube

Dave M7040
 
   / Starter relay fuse keeps blowing
  • Thread Starter
#20  
Since the injection system is a common rail electronic one, I think the opening and closing of the injector and changing the amount or length of the fuel injected and also when it is injected is just an electronic signal.

This brief youtube video will help me make my point more understandable
Function of the common rail fuel injection system - YouTube

Dave M7040

I've been reading these threads, and it dawned on me. I don't have a common rail system. This is a Direct Injection system, so How does that sensor change the timing there? https://m.deere.com/en_ASIA/docs/br...actors/5000_series/5d/5045d/pdf/5045d_eng.pdf
 

Tractor & Equipment Auctions

2016 Club Car Carryall 1500 4x4 Utility Cart (A55758)
2016 Club Car...
Year: 2002 Make: Ford Model: Econoline Vehicle Type: Van Mileage: 156,145 Plate: Body Type: 3 Door (A51694)
Year: 2002 Make...
gravely riding mower (A53424)
gravely riding...
60" EXCAVATOR BUCKET (A52707)
60" EXCAVATOR...
2021 Caterpillar QA 80" Bucket Grapple (A56469)
2021 Caterpillar...
golf cart (A55758)
golf cart (A55758)
 
Top