HST problem L4330

/ HST problem L4330 #1  

k4330

Bronze Member
Joined
Sep 24, 2003
Messages
86
Location
poconos pa
Tractor
Kubota 5030 hst
My L4330 has a little over 800hr and the HST is getting weak, I changed to fluid and filter at the recommended time. I guess it could be a filter but I also read about a sreen to check, Where to look for the screen? .. Thanks
 
/ HST problem L4330 #2  
Could you explain what you mean by weak? Did this happen suddenly or gradually? Does it make any strange noises? Did it start after the fluid change? What type fluid was in it befffore the change and after? Did you replace both filters(hydraulic and hst)?The answers to these questions might help diagnose the problem.
 
/ HST problem L4330
  • Thread Starter
#3  
When in mid range and it has been run for a while, when idiling it is hard to move meaning it wants to be idled up to move. It just doesn't seem to have the power it used to...I replaced all the filters and used kabouta fluid at around 400hrs.. It was fine after and has gradually getting weaker.. No noises..
 
/ HST problem L4330 #4  
Does it feel as though it is dragging? If so check the brakes and brake linkage. There was a post on the Kioti forum about a tractor with a hst problem like yours and it even went to the dealer and they missed that the brakes were hanging up. It might be worth a look.
 
/ HST problem L4330
  • Thread Starter
#5  
It's not the brakes..
 
/ HST problem L4330 #6  
I dont know if this model has a strainer on the suction side of the hydraulic supply line but a restriction will give some of the same symptoms do you have a parts manual for your tractor? If not go to this site and follow the link to the manuals screen and request a parts manual for your machine and make sure and request for all of the kubota equipment that you have FEL,Hydraulic remotes etc. then they will send you alink to download the parts manual in PDF format. TractorSmart home page
 
/ HST problem L4330
  • Thread Starter
#7  
It has to be restricted somewhere. This weekend it just about stopped moving. Trying to make it back it blew the line off the cooler, put it back on and it just made it on the trailer.. I will have to check the filters and look for that screen..
 
/ HST problem L4330 #8  
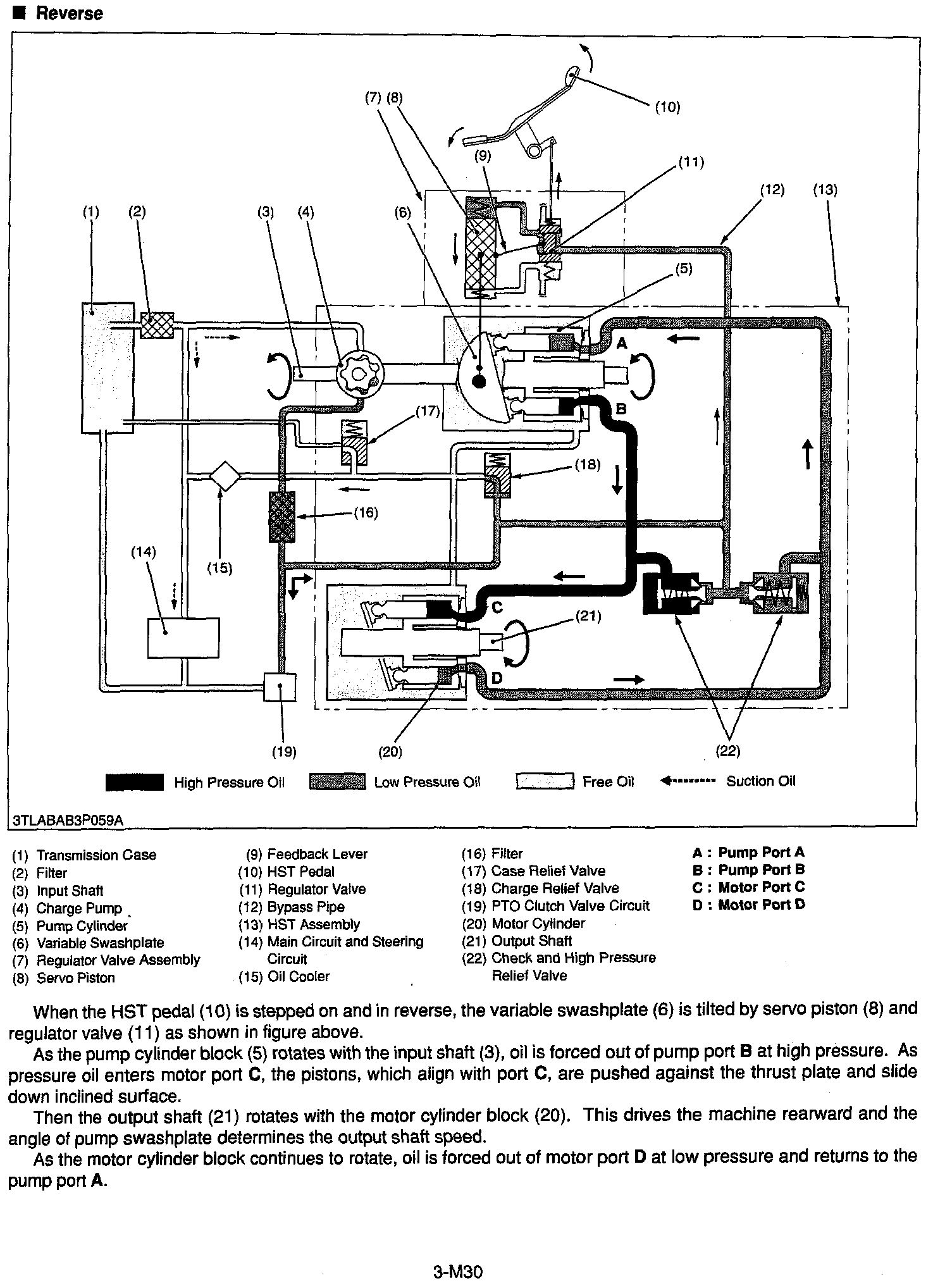
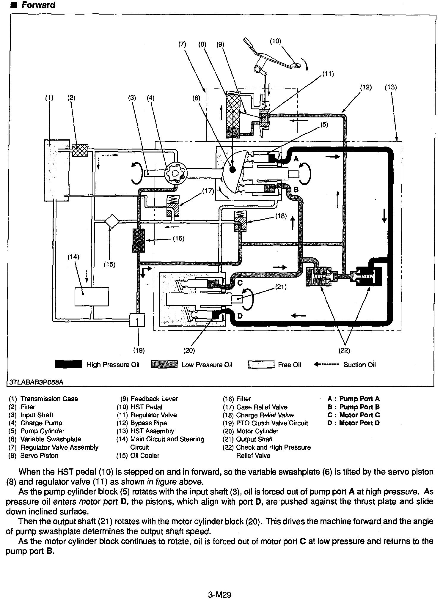
Perhaps these pics will help ...shows operation in neutral, forward and reverse ...per the legend, the filter is at #2
 

Attachments

  • Neutral HST.jpg
    Neutral HST.jpg
    450.5 KB · Views: 713
  • Forward HST.jpg
    Forward HST.jpg
    458.5 KB · Views: 608
  • Reverse HST.jpg
    Reverse HST.jpg
    466.2 KB · Views: 557
/ HST problem L4330
  • Thread Starter
#9  
I have the shop manual and seen what you are posting.. There seem to be a few solenoids. one of them could be bad.. I don't see a screen so I will check the filter if not it will go to the shop..Thanks
 
 
Top