B7100-D HEADLIGHT WIRING, HELP!!!!

/ B7100-D HEADLIGHT WIRING, HELP!!!! #1  

tatereye

New member
Joined
Aug 24, 2011
Messages
9
Tractor
1980 kubota B7100-D
HELP HELP HELP!!! I DON'T KNOW WHAT I HAVE DONE BUT I NEED YOUR HELP.
I HAVE A 1980 B7100-D KUBOTA STANDARD SHIFT 4X4. I REMOVED THE HOOD AND PUT NEW HEADLIGHT SOCKETS AND BULBS. SET THE WIRE UP TO BE PLUGGED IN TO TAKE CARE OF THE HASSLE. I CAN NOT GET THE LIGHTS TO COME ON AND KNOW I HAVE DONE SOMETHING "SIMPLE" AND AM OVERLOOKING IT. I PUT THE NEW GROUND WIRE BACK LIKE IT WAS, THE HOT WIRE COMING FROM THE SWITCH IS ONE LEAD WIRE AND SPLITS AT THE END, I TAKE IT ONE TO GO TO EACH LIGHT. THE LIGHTS DIDN'T WORK WHEN I GOT IT AND CANNOT FIND A DIAGRAM TO SHOW THE WIRING FOR THE LIGHTS. THIS IS DRIVING ME NUTS YOUR HELP IS APPRECIATED!!!
 
/ B7100-D HEADLIGHT WIRING, HELP!!!! #2  
I would first check if it has a fuse blown or corrosion in the fuse holder going to the lighting circuit. My B5200 has had glass fuses corrode on the metal ends rendering the circuit dead even though the fuse itself is not blown. I have had to also use a dremel tool with a wire brush attachment to clean the contacts inside the fuse holder as well to restore the circuit. Also check if the headlight switch itself has power to it etc. Good luck
 
/ B7100-D HEADLIGHT WIRING, HELP!!!! #3  
do you have multimeter? positively identify power and ground wires before bothering with wiring it up. identify - then install. if you can't find power/ground the start working your way back to the switch....which may also be bad.

folks have the kubota B7100 manuals, wonder if the lighting wiring is in there?
 
/ B7100-D HEADLIGHT WIRING, HELP!!!! #4  
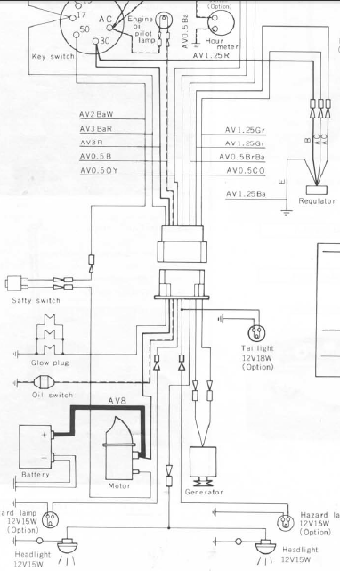
i found the manual on my laptop, i'll try to attach the wiring diagram. though this won't help you i guess with how it's actually routed? worse case you just rewire it, wiring is cheap and easy. looks like it's showing big enough to read, hope that helps. i need to get mine working too. my wires are chewed up, have never worked since i got it...but they do have power, i've tested them before. weird.
 

Attachments

  • tractor_wiring.png
    tractor_wiring.png
    129.9 KB · Views: 3,131
/ B7100-D HEADLIGHT WIRING, HELP!!!!
  • Thread Starter
#5  
Print came through and have printed in large format. Shows me exactly what I wanted to see. I really appreciate your help on this and you had said you got the diagram offline on your manuel. How can I get the same?? Thanks to everyone for helping and if there are more that have anything to add please do. Thanks to all and God Bless.
Steve
 

Marketplace Items

2014 MAGNUM TRAILER (A68842)
2014 MAGNUM...
2022 Mack Pinnacle T/A Day Cab Truck Tractor (A64556)
2022 Mack Pinnacle...
2014 CHEVROLET CAPRICE (A66091)
2014 CHEVROLET...
2025 Wolverine MSG-11-44W 44in Single Cylinder Grapple Bucket Mini Skid Steer Attachment (A66734)
2025 Wolverine...
MASSEY FERGUSON 5465 TRACTOR (A65057)
MASSEY FERGUSON...
2020 Chevrolet Tahoe (A68183)
2020 Chevrolet...
 
Top