Backhoe 447 backhoe problem

/ 447 backhoe problem
  • Thread Starter
#21  
That is exactly right, when the boom flexes( the cylinder extends) lies the issue, how do u check for this or fix it, could u email the schematic to me or send me a link, I appreciate it, how does something lime this happen? Easy fix or complicated repair
Thanks
 
/ 447 backhoe problem #22  
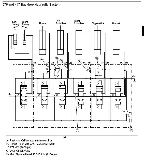
According to the schematic there is such a valve on the extend side of the boom cylinder.
The item that's marked 'B' ?

Edit; never mind, I see the footnotes at the bottom now. :confused2:
 
/ 447 backhoe problem
  • Thread Starter
#23  
sorry i was checking the email from my phone, didn't see the schematic, how do you tell if this is bad or not?
 
/ 447 backhoe problem #24  
It looks to take a special tool to install a new seat (if needed). But if it is a broken spring, it seems simple enough. I think the relief can be removed and taken to Deere (or a valve shop) for a look see if you feel uncomfortable about turning wrenches. Listen to kennyd and AKfish about testing the system with a gauge first. They are the masters, I am a lowly apprentice.

I really do recommend buying the technical manuals for your equipment. They are cheap for what you get. If they were just average, I would probably give my copies to all that asked, but they are way excellent. The guys that did these things deserve their due. I'll help out as best I can with a cut and paste or two.
 
/ 447 backhoe problem
  • Thread Starter
#25  
Thanks for the help, gonna call up my dealer tomorrow and see if they have the manual, I agree they are very handy, I forget about them now with hiw easy it is to find info on the net, it'd be nice if u could pay to download it
 
/ 447 backhoe problem
  • Thread Starter
#26  
well....ordered the manual today offline, went over to my garage this afternoon to clean up, decided to move the tractor out of the way and viola: the problem has fixed itself, much the same way im sure it did the last time. does this sound like some relief stuck open and the messing with lines, etc over the last week freed it somehow, eitherway, so far so good, hoed for about an hour without problem, seams to be stronger than before even, thanks for all the help
jp
 
/ 447 backhoe problem #27  
well....ordered the manual today offline, went over to my garage this afternoon to clean up, decided to move the tractor out of the way and viola: the problem has fixed itself, much the same way im sure it did the last time. does this sound like some relief stuck open and the messing with lines, etc over the last week freed it somehow, eitherway, so far so good, hoed for about an hour without problem, seams to be stronger than before even, thanks for all the help
jp

It was a JD conspiracy to get you to buy the manual.
Seriously, I hope it's fixed for you.
I had a similiar problem with my 447 and just took it to the dealer for repair. $350.00 later it's working again, although now it leaks a little and I think they didn't tighten something enough (see photo).
Does anyone have any idea about the part in the attached photo? You can identify it by the drop of hydraulic fluid about to drop on the floor. It's on the left side of the hoe facing forward toward the tractor (right side while seated on the hoe). It has what looks like 4 different pieces that a wrench could fit on. Are they all supposed to be tight? I can't seem to get it to stop leaking but it's a very tight fit to get a wrench in there. Any help would be appreciated.
Wow, I just realized that I should probably buy one of those manuals; look slike they got me too.:D
 

Attachments

  • DSC00907.jpg
    DSC00907.jpg
    892.6 KB · Views: 271
/ 447 backhoe problem #28  
That looks like the relief valve for the valve. The leak may be elsewhere.
 
/ 447 backhoe problem #29  
JJ is right. The Deere documentation calls it the "system relief valve". What they mean by that is not the tractor hydraulic system, but the backhoe system.
 
/ 447 backhoe problem #30  
That looks like the relief valve for the valve. The leak may be elsewhere.

When I got the tractor/hoe back from the dealer I immediately noticed it was leaking fluid while running. The valve was loose and I could turn it by hand, it was definitely coming from there. That's when I started to tighten it but wasn't sure about all the specs on whether it was supposed to be tight or how tight. And it's hard to get a wrench in there; I may buy a deep well socket for it. I would take it back to the dealer but I'm not too happy with them and they are an hour away.

Thanks for the advice!!
 

Marketplace Items

2000 Malibu (A62613)
2000 Malibu (A62613)
2006 Hypac C530AH Pneumatic Wheel Compactor (A61572)
2006 Hypac C530AH...
(INOP) 2015 BOBCAT S570 SKID STEER (A64280)
(INOP) 2015 BOBCAT...
2011 Isuzu NRR Dovetail 22ft. Flatbed Truck (A61573)
2011 Isuzu NRR...
(1) UNUSED 26X12.00-16 TIRE W/ 5 LUG RIM (A64280)
(1) UNUSED...
2024 Kubota SVL97-2 High Flow Compact Track Loader Skid Steer (A61572)
2024 Kubota...
 
Top