cub cadet 580 pto kills engine

/ cub cadet 580 pto kills engine #1  

cam1971

New member
Joined
May 20, 2013
Messages
2
Location
toledo ohio
Tractor
cub cadet 580
if anyone could please HELP when i engage the PTO switch it kills engine even if the electric PTO is unplugged. 16 horse Briggs&Stratton could it be the PTO switch??? has new seat switch
 
/ cub cadet 580 pto kills engine #2  
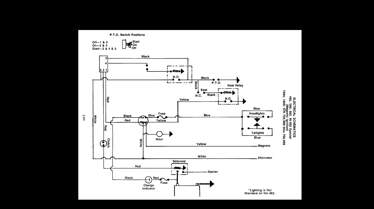
Believe that's a 3 position PTO sw in your rig ? anyhow, here's a schematic - may help ...
580 schematic.jpg
 
/ cub cadet 580 pto kills engine
  • Thread Starter
#3  
Hey rcbe thank you for your help. OK it was the PTO switch in combination with bad seat switch even with it being brand new. see the thing is they don't make the seat switch anymore so what was sold to me was the brake switch that is totally different
 
/ cub cadet 580 pto kills engine #4  
Bummer. That does happen with getting parts for the old classics.. hope you're back up running.
 
 
Top