John Deere 4100 electrical/no start issue

   / John Deere 4100 electrical/no start issue #21  
That’s what I was determined it was as well but I can’t find anything anywhere. I’ll continue to look. I checked all wiiring disconnected, cleaned and retightened all ground connections on the frame that I could find. I’ll carefully double check the positive cable again. Thanks
Disconnect the connector after the fusible link to the solenoid. Isn't the only thing after the fusible link the starter solenoid? Put a clamp on ammeter right at that connection. I know you had the starter tested but they usually don't measure current draw to the solenoid. You could have a short in the solenoid. Might be worth replacing just to eliminate.
 
   / John Deere 4100 electrical/no start issue
  • Thread Starter
#22  
Here is my unfortunate update as this tractor continues to drive me crazy. Replaced the starter and key switch. I made a fusible link with a fuse holder and 30 amp fuse. The fusible links are $40.00 and until Im 100% sure I’ve got it I don’t want to fry them up. Anyway, I got it all together and she fired right up. Ran great. Let it run for 15-20 mins making sure no electrical components were getting hot etc. Turned the machine off. Started it right back up and let it run. I shut it off and restarted it 5-6 times and it functioned perfectly. Got on the tractor and put it in gear and it shut off. Seat switch checks out. Safety relays check out. Cannot get it started again. Immediately blows fused link when I turn key to start. Accessory mode is fine. Dash lights come on etc. turn further to start and the fuse pops immediately just as it was doing before. This is a hydro machine and the rear PTO switch that screws in underneath the seat is showing continuity when the rear PTO is selected and the book says it should not. I just can’t inagine this could be the entire issue. I’ve got it disconnected and the fuse still pops.
 
   / John Deere 4100 electrical/no start issue
  • Thread Starter
#23  
First, you can stay with the fuse permanently as long as it's protected from the weather, etc.

When you did all your tests before the problem returned, were you starting the tractor while you were on the seat or not?

Also be careful in checking safety switches. If they are only two wire that should show open or continuity, make sure that they are not shorting to ground.



I was not on the seat when I started the tracto previously. After it was running for some time I sat down to move it and it was fine unti I actually put it in gear. Once I put it in gear it quit and then I致e been unable to start it again.
 
   / John Deere 4100 electrical/no start issue
  • Thread Starter
#24  
I was not on the seat when I started the tractor previously. After it was running for some time I sat down to move it and it was fine unti I actually put it in gear. Once I put it in gear it quit and since then I’ve been unable to start it again. The rear PTO switch is showing continuity when rear PTO is selected and the book says it shouldn’t (that’s a 2 wire relay) for $20 I guess I’m going to try replacing that. However even with it completely disconnected I still can’t start the tractor and th fuse continues to blow. I have two safety relays under dash that don’t emit a clear continuity signal. It’s very weak on both of them. Barely audible. These Have 4or 5 contacts I believe.
 
   / John Deere 4100 electrical/no start issue #25  
rdmmo
No schematic to follow?
You do not have the service tech manual then?

Maybe I missed something, but think you should run down the schematics for the electrics for your 4100.

I'd like to think I could follow along with what is (and is not) happening, but not clicking well in my mind.

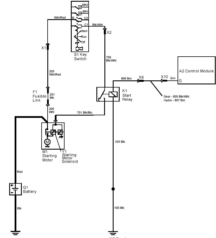
A couple schematics that I can offer, but don't know if they are of any help. If more, then I would be glad to look for more in the service tech manual that covers the 4100.
 

Attachments

  • 4100_wiring_gear.jpg
    4100_wiring_gear.jpg
    195.8 KB · Views: 2,813
  • 4100_starter_circuit.JPG
    4100_starter_circuit.JPG
    41.1 KB · Views: 1,186
   / John Deere 4100 electrical/no start issue #26  
I guess this statement about "in gear" threw me off.
After it was running for some time I sat down to move it and it was fine unti I actually put it in gear. Once I put it in gear it quit and since then I've been unable to start it again.

I can look for the HST schematic if that will help.
 
   / John Deere 4100 electrical/no start issue
  • Thread Starter
#27  
I replaced the 2 wire PTO safety switch tonight underneath the tractor and this seems to be the last piece of the puzzle. All systems are go right now. Ive got it torn apart so now all I have to do is put it all back together and button it up. I do believe I had multiple things going on as this tractor has had some unfortunate history I don’t even like to talk about. This 4100 HST has been a phenomenal machine and I miss it dearly when it isn’t running. Special thanks to K7LN and others who replied multiple times. It was great to hear your input and just nice to not be constantly talking to myself over my dilemma. All good. Back to work. I’ve got a lot of catching up to do. I really appreciate all the input everyone. Thank you very much
 
   / John Deere 4100 electrical/no start issue
  • Thread Starter
#28  
Well, I spoke way to soon apparently. I started the tractor again several times and put it in gear to make sure all was good and it ran great

I then went about connecting the PTO switch in the dash back up so as to put the cowl back on etc. out of curiousity I went to start it again. Immediate blown fuse. Disconnected PTO switch. Inserted new fuse. Fuse blows every time. Back to square one. I checked continuity of the PTO switch on the dash and it’s fine.
 
   / John Deere 4100 electrical/no start issue #29  
As part of your trouble shooting, consider examine both A1 and A2 (control, modules A1 listed as glow plug timer and A2 as generic control module); they are basically circuit boards which integrate various safety/ switch inputs. Is possible to over temp and short out traces/ leads. Use the sniff test first, sometimes can pick up the smell of something like burning brake linings. Also possible to remove covers and inspect A1 board on the 4110 series. (Looks like Deere combined the A1 and A2 functions into one board on the 4110/4115 series). Good luck.
 

Tractor & Equipment Auctions

Land Pride FDR1660 (A53317)
Land Pride FDR1660...
2016 Ford F-250 4x4 Crew Cab Pickup Truck (A55852)
2016 Ford F-250...
Portable Bathroom (A55853)
Portable Bathroom...
MCELROY COOL PACK 20 (A55745)
MCELROY COOL PACK...
30pc 3ft. x 8ft. Red Polycarbonate panels (A55758)
30pc 3ft. x 8ft...
(APPROX 125) UNUSED TRAFFIC CONES (A57193)
(APPROX 125)...
 
Top